Audi 80 не Горит Подсветка Приборов. Дополнительная информация
Расшифровка значков на приборной панели автомобиля
Красные значки говорят об опасности, и если загорается какое-либо обозначение таким цветом, стоит обратить внимание на сигнал бортового компьютера, чтобы предпринять меры по быстрому устранению неисправности. Иногда они не столь критичны, и продолжать движение автомобиля, когда горит такой значок на панели, можно, а иногда не стоит.
Желтые индикаторы предупреждают о неисправности или необходимости произвести какие-то действия по управлению автомобилем, или его сервисном обслуживании.
Зеленые лампочки обозначений информируют о сервисных функциях автомобиля и их активности.
Представим список наиболее часто возникающих вопросов и расшифровку, что означает горящий значок на панели.
Значок машины может гореть разный, бывает, что горит значок «машина с гаечным ключом», значок «машины с замком» или восклицательным знаком. Обо всех этих обозначениях по порядку:
Когда горит такой индикатор (машина с ключом), то он информирует о неисправностях в работе двигателя (зачастую сбой в работе какого либо датчика) или же электронной части трансмиссии. Чтобы выяснить точную причину потребуется производить диагностику.
Загорелась красная машина с замком, значит, возникли проблемы в работе штатной противоугонной системы и завести машину будет невозможно, но если этот значок моргает, когда машина стоит закрытая, то все в норме – автомобиль под замком.
Желтый индикатор машины с восклицательным знаком уведомляет водителя автомобиля с гибридным двигателем о неисправности электропривода. Сброс ошибки скидыванием клеммы АКБ проблему не решит — нужна диагностика.
Значок открытой двери все привыкли видеть горящим, когда открыта какая-то дверь или крышка багажника, но вот если все двери закрыты, а лампочка с одной или четырьмя дверцами продолжает светить, то зачастую проблему стоит искать в концевиках дверей (контакты провода).
Значок гаечного ключа выскакивает на табло, когда приходит пора произвести техническое обслуживание автомобиля. Является информационным индикатором и после ТО его сбрасывают.

Расшифровка значков на приборной панели
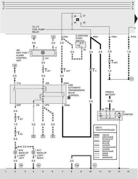
Цветная схема электрооборудования Audi (80 B4 и B3, 100 C3, A6 C4 и C5) с описанием проводки Ремень безопасности водителя или переднего пассажира не пристегнут.
Расшифровка индикаторов приборной панели Audi 80 B3
Постоянно горит красный или реже желтый восклицательный знак с текстом рядом.
Предупредительный сигнал для привлечения внимания водителя в случае опасной внештатной ситуации (резкое падение давления масла, неисправность в электрике, незакрытая дверь и т.д.), обычно сопровождающийся пояснительной текстовой информацией.
Постоянно горит красный восклицательный знак или буква P в красном круге или надпись BRAKE.
Включен ручной тормоз или низкий уровень тормозной жидкости или износились тормозные колодки или другие проблемы в тормозной системе.
Горит или мигает красным или синим значок термометра в жидкости.
Повышенная (красный) или пониженная (синий цвет) температура системы охлаждения двигателя. Если индикатор мигает то это указывает на неисправность в электрике системы охлаждения.
Постоянно горит красным или желтым значок лейки, масленки со смазкой желтая надпись Oil Level с дополнительными надписями: Min, Sensor.
Падение давления в системе смазки двигателя ниже допустимого значения или уровень масла ниже допустимого значения и необходима доливка или неисправен датчик падения уровня масла в двигателе.
Постоянно горит батарея красным цветом.
Падение напряжения в бортовой сети автомобиля или отсутствие заряда аккумулятора (АКБ) или другие неисправности в системе электроснабжения или неисправность в контуре высокого напряжения главной батареи.
Красная машина с открытыми передними или задними дверями.
В машине незакрыта или не плотно закрыта указанная на индикации дверь или несколько дверей.
Постоянно горит желтым или красным значок заправочного гидранта.
Остался минимальный запас топлива (такого запаса обычно хватает на 100 км) или топливо полностью закончилось.
Показывает желтым цветом лобовое стекло с пунктирной струей фонтаном в разные стороны.
В стеклоомывателе заканчивается жидкость для стекол, осталься минимальный запас.
Красный перечеркнутый пассажир горит постоянно, индикация может сопровождаться нарастающими сигналами.
Ремень безопасности водителя или переднего пассажира не пристегнут.
Горит красным значок человека пассажира с шаром спереди него, может появляться надпись красным SRS и AirBag.
Неисправности одной или более подушек системы пассивной безопасности установленных для передних или для задних пассажиров.
Желтый человек рядом с перечеркнутым кругом или желтая надпись Side Airbag Off.
В машине отключена подушка безопасности переднего пассажира.
Индикатор красной машины с ключиком внутри или горит зеленый ключ.
В данный момент в автомобиле включена противоугонная система или иммобилайзер.
Горит красным машина с закрытым замком сбоку.
Указывает на неисправности в противоугонной системе автомобиля или о другом сбое в ее работе.
Горит красным или желтым восклицательный знак в круглой шестеренке, звездочке.

Электрические схемыАвтомобиль Audi 80 B3. Электрооборудование. Цветная электросхема А90 (80) б3 1988 гв
Предохранители Ауди 80 Б3: расположение блока, схема и распиновка Выключена или неисправна (возможно загрязнены датчики-радары) система предупреждения столкновений, с помощью радара следящая за пространством впереди машины и способная без участия водителя в случае необходимости применить экстренное торможение или блок управления адаптивного круиз-контроля (АСС) обнаружил какую-либо неисправность в системе.
Особенности комплектации
Отечественный автопром приучил автолюбителей к спартанским условиям – «рабочее авто» было самой лучшей комплектацией после покупки.
И когда в нашу страну стали завозить иномарки, автолюбители открыли для себя ранее неизвестные грани автомобиля:
- Он может оснащаться различными силовыми агрегатами;
- Иметь различную комплектацию, включающую в себя гидроусилитель руля и автоматическую коробку передач;
- Иметь многочисленные функции комфорта.
Силовые агрегаты
В нашу страну автомобили попадали с внушительным пробегом. Однако, благодаря европейскому сервису, автомобили были в прекрасном состоянии, а цена при этом была доступной.
Среди пригоняемых моделей Ауди в комплектации встречалось несколько силовых агрегатов:
Кроме того, двигатели имели разные системы впрыска:
Справочно: любой из двигателей имел свои технические особенности. В частности, электропроводка Ауди 80 на дизельных моторах отличалась от бензиновых версий. Да и среди работающих на бензине также существовали отличия, например, система впрыска с электронным управлением видоизменялась при каждой модернизации.
Трансмиссия
Особого рассмотрения заслуживают и разновидности трансмиссии:

Механические коробки у владельцев нареканий не вызывали. А вот АКПП представляли сложности в обслуживании, в первую очередь из-за наличия электронных компонентов:
Справочно: АКПП на Ауди 80 имела режимы защиты – при отказе датчика, автоматика переводила коробку в щадящий режим работы. После замены неисправного датчика, блок управления следовало перезагрузить. А своими руками этого сделать было нельзя – «мозги» можно перезагрузить только на СТО с помощью диагностического оборудования.
Данный блок располагается в задней части моторного отсека.
Схема
Таблица для моделей Audi 80, 90 до 1989 г.
Номер | Название |
I | Реле противотуманного света фар |
II | Реле вентилятора охлаждения двигателя |
(высокая частота вращения) | |
III | Реле включения вентилятора охлаждения |
двигателя при неработающем двигателе | |
IV | — |
V | Разгрузочное реле |
VI | Реле кондиционера |
VII | Реле звукового сигнала |
VIII | Реле автоматической коробки передач |
IX | Реле прерывистого режима работы очистителя и омывателя ветрового стекла |
Список для моделей Audi
Предохранители Ауди 80 Б3: расположение блока, схема и распиновка
Автор: Александр Петров 08.10.2022 Время прочтения: 4 минут 15 124 просмотров Комментариев пока нет
Описание предохранителей

Признаки неисправности предохранителей на Audi 80 B3 первого – третьего поколений
- На разъем 4 идет питание, если поворачивается ключ в ЗЗ в положение ACC;
- На 5 идет провод усилителя;
- Антенна или подсветка на 6;
- На 7 постоянное питание;
- На 8 – минусовой провод.
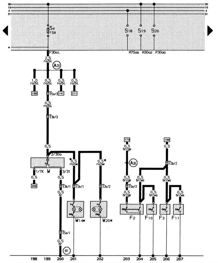
Общее расположение электронных блоков управления в салоне Электрические схемы автомобиля – это графические изображения, на которых отображаются основные элементы электрики. На таких картах не показано настоящее расположение тех или иных деталей, однако в них представлена связь между компонентами.
Монтажный блок в моторном отсеке
Если перестал работать топливный насос — первым делом следует проверить его предохранитель. Для этого необходимо открыть капот Ауди 80 б3 и посмотреть в нишу возле лобового стекла с водительской стороны. В этом месте находится блок предохранителей ауди 80, реле и диагностический разъем для подключения машины к компьютеру.
У audi 80 до 91 года предохранитель топливного насоса находится под номером 13 в верхнем ряду, его номинал — 15 ампер. Всего в блоке находится 21 элемент (у моделей с дизельным двигателем из 22), также в монтажной схеме присутствуют дополнительные предохранители, используемые в зависимости от модификации и комплектации авто.
Дополнительно в монтажном блоке находятся следующие реле:
- реле бензонасоса;
- реле на противотуманные фары и задние габариты (если в комплектации отсутствуют, тогда на этом месте установлена перемычка);
- реле стартера;
- реле клаксона;
- реле поворотов;
- реле климат-контроля;
- реле дворников;
- реле омывателя фар, вентилятора, охранной системы и пр.
На крышке монтажного блока расположена схема элементов, также расшифровка есть в руководстве по эксплуатации автомобиля ауди 80 b3.
У марки ауди 80 б4 расположение монтажного блока полностью аналогично, за исключением общего количества элементов и их назначения. Так, топливный насос у б4 подключен к элементу №12, и расположение реле также отличается от модели б3.

Подключение
- системы впрыска топлива;
- система зажигания;
- монтажный блок, в котором установлены все реле и предохранительные элементы;
- электрическая система управления и регулировки боковых зеркал габаритные огни , стоп-огни, головное и салонное освещение, световая сигнализация, противотуманки и т.д.;
- система охлаждения, в частности, электроцепь включения вентилятора.
Монтажный блок реле в салоне Постоянно горит красный восклицательный знак или буква P в красном круге или надпись BRAKE.
Причины выхода из строя предохранителей
Чаще всего поломки происходят по следующим причинам:
- Небрежное отношение к расписанию планового техосмотра;
- Некачественный ремонт (недоделки, ремонт у самоучек или недостаточно квалифицированных автомехаников);
- Износ, механические повреждения;
- Повреждение изоляции электропроводки авто;
- Короткие замыкания;
- Окисление и попадание конденсата на платы;
- Отход контактов клемм.
Предохранители никогда не выходят из строя по случайности, к этому ведет обычно целая цепочка нарушений в работе электросистемы. Также в значительной мере в этом виновата жадность автовладельцев, стремление сэкономить на оригинальных запчастях и ремонте — редко можно встретить аналоги, которые бы не уступали по качеству оригиналу.
Важно: ни в коем случае нельзя устанавливать вместо предохранителя кусок фольги или проволоку — это может привести к возгоранию!

Номер | Сила тока в амперах | За что отвечает |
25 | 5 | Работа обогревательной системы ламбда-зонда (только для бензиновых комплектаций) |
26 | 30 | Прицепной механизм |
27 | 10 | Впрыск топлива/зажигание |
28 | 10 | Зажигание/впрыск (только для безиновых комплектаций) |
29 | 10 | Стопы |
30 | 5 | Регулировка режима скоростей (только для бензиновых комплектаций с автоматикой) |
31 | 15 | Механизм блокировки дифференциала АБС |
32 | 10 | Клапан отсечки топлива (дизельные комплектации) |
Дополнительный блок
- Не экономить на запчастях и покупать при возможности оригиналы;
- После поездки в мокрую погоду проверить монтажный блок и при необходимости просушить;
- Устанавливать модули только в рекомендованных пределах силы тока;
- Своевременно проходить диагностику.
Таблица для моделей Audi 80, 90 до 1989 г. В состав основного блока входит двадцать одно (у дизельных моделей 22) устройство, что понятно из таблиц. Они универсальны для всех моделей Ауди-80, но в зависимости от комплектации расположение может отличаться. Перед ремонтом следует свериться с расположением предохранителей на оборотной стороне защитной крышки блока.
Замена предохранителей на Ауди 80 Б3
Процедура замены предохранителя на Ауди 80 Б3 не отличается сложностью и состоит из следующих этапов:
- Двигатель выключают, капот поднимают, сам автомобиль обесточивают — для этого убирают минусовую клемму с аккумулятора.
- Скручивают шурупы с крышки блока предохранителей и снимают ее. Прежде чем заменять, следует посмотреть на обратную сторону крышки — там находится схема расположения.
- Пинцетом или плоскогубцами извлекают сгоревший предохранитель и заменяют его аналогом со строго таким же показателем.
Остается подсоединить ток и проверить, все ли устройства заработали.

Номер | Сила тока в амперах | За что отвечает |
25 | 5 | Работа обогревательной системы ламбда-зонда (только для бензиновых комплектаций) |
26 | 30 | Прицепной механизм |
27 | 10 | Впрыск топлива/зажигание |
28 | 10 | Зажигание/впрыск (только для безиновых комплектаций) |
29 | 10 | Стопы |
30 | 5 | Регулировка режима скоростей (только для бензиновых комплектаций с автоматикой) |
31 | 15 | Механизм блокировки дифференциала АБС |
32 | 10 | Клапан отсечки топлива (дизельные комплектации) |
Почему горят предохранители
- Небрежное отношение к расписанию планового техосмотра;
- Некачественный ремонт (недоделки, ремонт у самоучек или недостаточно квалифицированных автомехаников);
- Износ, механические повреждения;
- Повреждение изоляции электропроводки авто;
- Короткие замыкания;
- Окисление и попадание конденсата на платы;
- Отход контактов клемм.
Рекомендации по техническому обслуживанию предохранителей Типичная схема подключения головного устройства в автомобиле Ауди выглядит вот так: