Crankshaft Position Sensor a Circuit Перевод • Последние новости
P0320
Вчера ковырялся с разъемами и датчиками в надежде устранить 0340.
Сегодня выдал еще одну ошибку-0320-Неисправноcть цепи распределителя зажигания.
Мне уже совсем не смешно.
Датчик я тоже шевелил. Возможно, что катушка ругается из-за неисправного датчика расп.вала?
- Автор: mike
- Модератор
- Откуда: Москва
- Зарегистрирован : 20.05.2009
- Приглашений: 0
- Сообщений: 4021
- Уважение: +415
- Позитив: +369
- Пол: Мужской
- Возраст: 53 [1968-06-11]
- Провел на форуме:
2 месяца 16 дней - Последний визит:
10.05.2022 07:47
Сегодня выдал еще одну ошибку-0320-Неисправноcть цепи распределителя зажигания.
Если проверка проводки/контактов ничего не даст, меняй датчик распредвала или на профессиональную диагностику с DRB III.

Коды ошибок Мерседес. Расшифровка ошибок Mercedes
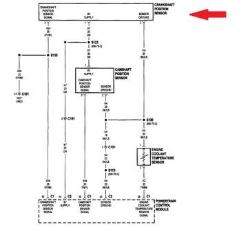
Crankshaft Position Sensor a Circuit Перевод обрати внимание на соответствие положения разъёма на картике и на машине (низ/верх).
Список кодов ошибок Мерседес с расшифровкой
Стандартные или общие коды ошибок — это список кодов, распространенных у всех производителей. Этот список ошибок, также известный как DTC (Data Trouble Code), определен таким образом, что любое диагностическое устройство может считать и декодировать его.
Значения некоторых основных кодов ошибок.
P (Powertrain, расшифровывается как трансмиссия) — код работы двигателя и/или АКПП ( автоматической коробки переключения передач).
C (Chassis, шасси) — код работы ходовой части (шасси).
B (Body, тело, кузов)- код работы того, что находится в кузове автомобиля: электрических стекло подъёмников, подушек безопасности, центрального замка и т.д.
U (User network, коммуникационные сети)- код связи между электронными блоками управления.
Первая цифра указывает, является ли код общим или нет.
Поскольку список общих кодов не всегда достаточен, производители могут добавлять любое количество кодов.
Последние 3 цифры соответствуют возрастающему числу. Этот номер может быть представлен шестнадцатеричным числом (т. е. от 0 до 9 и от A до F).
Для семейства кода P были определены подсемейства с первой цифрой
- 0 , 1 и 2: для управления дозированием воздуха/топлива
- 3: для системы зажигания
- 4: для дополнительного контроля выбросов
- 5: для регулирования пустого хода двигателя
- 6: для бортового компьютера (ЭБУ) и дополнительных выходов
- 7, 8 и 9: для управления коробкой передач (Коробка передач)
- A, B и C: для гибридного привода
Эти коды были стандартизированы по нормам SAE J2012 и ISO 15031-6 и содержат около 11 000 определений.
Адрес и контакты
Мы ждем Вас ежедневно с понедельника по воскресенье c 9:00 до 21:00.
Наши мастера всегда будут рады проконсультировать по следующим телефонным номерам:

Стандарты OBD II в автомобильной диагностике — Mitsubishi Автоэлектрика
- Количество диагностических кодов неисправностей
- Диагностические коды неисправностей
- Коды ошибок для данных стоп-кадра
- Данные Стоп-Кадра
- Тестовые Данные Лямбда-Зондов
- Состояние тестов мониторинга системы
- Бортовой мониторинг результатов теста
- Пройденное расстояние с включенным MIL
- Количество циклов прогрева с момента удаления DTC
- Расстояние, пройденное с момента удаления DTC
- Время работы двигателя (минуты) с включенным MIL
- Время с момента удаления DTC
- Корректирующие данные системы впрыска
Коды ошибок Тойота — самодиагностика неисправностей Toyota P0270 Короткое замыкание на массу цепи управления форсункой 4
Наш фотоархив

Коды ошибок: считывание и расшифровка
Сегодня выдал еще одну ошибку-0320-Неисправноcть цепи распределителя зажигания.
Поделиться324.11.2009 11:06

Недавно на форуме
Интерактивное меню Странно,что ошибок небыло при отсоединенном датчике распреда.
Диагностики (ABS,ECU,AirBag,лямбда)
Коды для Р11 (бензин) — Считайте вспышки лампы. Количество длинных вспышек соответствует количеству десятков кода, количество коротких – количеству единиц. При необходимости очистки памяти вновь перемкните вышеуказанные контакты и через 2 сек. снимите перемычку. Выключите зажигание.
11 Неисправность в цепи датчика оборотов двигателя/датчика положения коленчатого вала
12 Неисправность в цепи измерителя воздушного потока VAF/массы воздуха MAF
13 Неисправность в цепи датчика температуры охлаждающей жидкости ЕСТ
14 Неисправность в цепи датчика скорости автомобиля VSS
21 Неисправность в цепи сигнала зажигания
22 Неисправность в цепи топливного насоса
23 Неисправность в цепи д/выключателя закрытого положения дроссельной заслонки
24 Неисправность в цепи д/выключателя полностью открытого положения дроссельной заслонки/положения “P” “N” АТ
25 Неисправность в цепи клапана дополнительного воздуха IAC
26 Неисправность в цепи датчика давления турбокомпрессора
31 Кондиционер воздуха/отсутствие неисправностей (модели без кондиционера)/Нарушение исправности функционирования РСМ (двигатели GA16i, CA18DE)
32 Неисправность в цепи сигнала стартера
33 Неисправность в цепи кислородного датчика
34 Неисправность в цепи датчика детонации/датчика положения дроссельной заслонки (двигатель SR20Di)
35 Неисправность в цепи температурного датчика EGR
41 Неисправность в цепи датчика температуры всасываемого воздуха IAT
42 Неисправность в цепи датчика температуры топлива
43 Неисправность в цепи датчика положения дроссельной заслонки TPS
51 Неисправность в цепи сигнала впрыска топлива
54 Неисправность в цепи сигнала автоматической трансмиссии АТ
55 Отсутствие кодов неисправностей в памяти системы
Коды ошибок Р11 на CD20 (дизель) информация получена от belavik http://www.primera-club.ru/id/10235
ошибки модуля ECM (блок управления двигателем):
31 ошибка вычислений ECM
82 слишком высокое либо слишком низкое напряжение датчика атмосферного давления ECM
84 слишком высокое либо слишком низкое эталонное напряжение на процессоре ECM
91 неправильная версия ECM или неправильное функционирование ECM
93 ошибка ECM при получении сигнала ON от выключателя зажигания
ошибки модуля ECM исправляются, как правило, только его заменой.
Диагностика, сброс ошибки SRS AirBag (подушек безопасности)
Как сбросить ошибку?
Вариант 1:
Нажмите дверной выключатель (со стороны водителя) не менее 5 раз в течение 7 секунд после поворота ключа зажигания в положение «ON» . Если неисправность не обнаружена, система не переключается в режим диагностики.
Переход из режима диагностики в режим пользоватлея аналогичен
Написано, что если ошибка устранена, то таким способом она очищается.

Коды неисправностей SRS
Расшифровка кодов Ошибок Тойта P1426 Обрыв цепи управления клапаном продувки адсорбера
Диагностика и ремонт электронных систем Mitsubishi

Коды диагостики Стандарты OBD II в автомобильной диагностике
| Pin | Назначение |
| 1 | Не используется |
| 2 | Bus positive line of SAE J1850 |
| 3 | Не используется |
| 4 | Chassis ground |
| 5 | Signal ground |
| 6 | CAN(H) ISO 15765 |
| 7 | K line ISO 9141/14230 |
| 8 | Не используется |
| 9 | Не используется |
| 10 | Bus negative line of SAE J1850 |
| 11 | Не используется |
| 12 | Не используется |
| 13 | Не используется |
| 14 | CAN(L) ISO 15765 |
| 15 | L line ISO 9141/14230 |
| 16 | +12 volt battery |
| Pin | Назначение |
| 1 | Не используется |
| 2 | Bus positive line of SAE J1850 |
| 3 | Не используется |
| 4 | Chassis ground |
| 5 | Signal ground |
| 6 | CAN(H) ISO 15765 |
| 7 | K line ISO 9141/14230 |
| 8 | Не используется |
| 9 | Не используется |
| 10 | Bus negative line of SAE J1850 |
| 11 | Не используется |
| 12 | Не используется |
| 13 | Не используется |
| 14 | CAN(L) ISO 15765 |
| 15 | L line ISO 9141/14230 |
| 16 | +12 volt battery |
Самые читаемые
Поделиться2113.10.2013 21:39 P2304 Евро-3: Короткое замыкание на бортсеть цепи катушки зажигания 2
Коды неисправностей SRS
Коды самодиагностики считываются аналогично прочим, по числу вспышек индикатора «SRS» при замкнутых выводах «TC»-«E1» разъема DLC1 под капотом или «TC»-«CG» разъема DLC3 под приборной панелью и включенном зажигании.
Стирание кодов должно происходить при выключении зажигание. Если коды сохраняются, необходимо провести процедуру очистки:
- подсоединть два провода к выводам «TC» и «AB»
- включить зажигание и подождать не менее 6 секунд
- поочередно, раз в секунду, замыкать на массу выводы «TC» и «AB» (пауза между замыканием — менее 0,2 секунды)
- после третьего замыкания вывода «TC» индикатор должен замигать с высокой частотой — значит коды стерты.
| 11 | Воспламенитель ПБ водителя (замыкание на массу) |
| 12 | Воспламенитель ПБ водителя (замыкание на питание) |
| 13 | Воспламенитель ПБ водителя (замыкание в цепи) |
| 14 | Воспламенитель ПБ водителя (разрыв в цепи) |
| 15 | Передний правый датчик SRS (замыкание или разрыв в цепи) |
| 15 | Передний правый датчик SRS (замыкание на массу или питание) |
| 16 | Передний левый датчик SRS (замыкание или разрыв в цепи) |
| 16 | Передний левый датчик SRS (замыкание на массу или питание) |
| 31 | Неисправность блока управления SRS |
| 51 | Воспламенитель ПБ пассажира (замыкание на массу) |
| 52 | Воспламенитель ПБ пассажира (замыкание на питание) |
| 53 | Воспламенитель ПБ пассажира (замыкание в цепи) |
| 54 | Воспламенитель ПБ пассажира (разрыв в цепи) |
| 61 | Воспламенитель преднатяжителя ремня водителя (замыкание на массу) |
| 62 | Воспламенитель преднатяжителя ремня водителя (замыкание на питание) |
| 63 | Воспламенитель преднатяжителя ремня водителя (замыкание в цепи) |
| 64 | Воспламенитель преднатяжителя ремня водителя (разрыв в цепи) |
| 71 | Воспламенитель преднатяжителя ремня пассажира (замыкание на массу) |
| 72 | Воспламенитель преднатяжителя ремня пассажира (замыкание на питание) |
| 73 | Воспламенитель преднатяжителя ремня пассажира (замыкание в цепи) |
| 74 | Воспламенитель преднатяжителя ремня пассажира (разрыв в цепи) |

| 11 | Воспламенитель ПБ водителя (замыкание на массу) |
| 12 | Воспламенитель ПБ водителя (замыкание на питание) |
| 13 | Воспламенитель ПБ водителя (замыкание в цепи) |
| 14 | Воспламенитель ПБ водителя (разрыв в цепи) |
| 15 | Передний правый датчик SRS (замыкание или разрыв в цепи) |
| 15 | Передний правый датчик SRS (замыкание на массу или питание) |
| 16 | Передний левый датчик SRS (замыкание или разрыв в цепи) |
| 16 | Передний левый датчик SRS (замыкание на массу или питание) |
| 31 | Неисправность блока управления SRS |
| 51 | Воспламенитель ПБ пассажира (замыкание на массу) |
| 52 | Воспламенитель ПБ пассажира (замыкание на питание) |
| 53 | Воспламенитель ПБ пассажира (замыкание в цепи) |
| 54 | Воспламенитель ПБ пассажира (разрыв в цепи) |
| 61 | Воспламенитель преднатяжителя ремня водителя (замыкание на массу) |
| 62 | Воспламенитель преднатяжителя ремня водителя (замыкание на питание) |
| 63 | Воспламенитель преднатяжителя ремня водителя (замыкание в цепи) |
| 64 | Воспламенитель преднатяжителя ремня водителя (разрыв в цепи) |
| 71 | Воспламенитель преднатяжителя ремня пассажира (замыкание на массу) |
| 72 | Воспламенитель преднатяжителя ремня пассажира (замыкание на питание) |
| 73 | Воспламенитель преднатяжителя ремня пассажира (замыкание в цепи) |
| 74 | Воспламенитель преднатяжителя ремня пассажира (разрыв в цепи) |
Поделиться1330.08.2012 01:22
- Перемкните выводы «ТС» и «CG» разъема DLC3.
- Включите зажигание.
- Через 4 секунды считайте код по количеству вспышек индикатора.
- Снимите перемычку с выводов «TC» и «CG».
Поделиться530.11.2009 23:20
Переход из режима диагностики в режим пользоватлея аналогичен
Консультация On-line
ДИАГНОСТИРУЙТЕ ВАШЕ АВТО САМИ!
Последние новости
Интерактивное меню
Самые читаемые
P0101 Выход сигнала датчика массового расхода воздуха за допустимый диапазон
P0102 Низкий уровень сигнала цепи датчика массового расхода воздуха
P0103 Высокий уровень сигнала цепи датчика массового расхода воздуха
P0106 Выход сигнала датчика абсолютного давления за допустимый диапазон
P0107 Низкий уровень сигнала цепи датчика абсолютного давления впускного воздуха
P0108 Высокий уровень сигнала цепи датчика абсолютного давления впускного воздуха
P0112 Низкий уровень сигнала цепи датчика температуры воздуха
P0113 Высокий уровень сигнала цепи датчика температуры воздуха
P0116 Выход сигнала датчика температуры охлаждающей жидкости за допустимый диапазон
P0117 Низкий уровень сигнала цепи датчика температуры охлаждающей жидкости
P0118 Высокий уровень сигнала цепи датчика температуры охлаждающей жидкости
P0121 Выход сигнала датчика положения дроссельной заслонки за допустимый диапазон
P0122 Низкий уровень сигнала цепи датчика положения дроссельной заслонки
P0123 Высокий уровень сигнала цепи датчика положения дроссельной заслонки
P0130 Цепь датчика кислорода № 1 неисправна
P0131 Низкий уровень сигнала датчика кислорода № 1, до нейтрализатора
P0132 Высокий уровень сигнала датчика кислорода № 1, до нейтрализатора
P0133 Медленный отклик на обогащение или обеднение по датчику кислорода № 1
P0135 Неисправность нагревателя датчика кислорода № 1
P0136 Неисправность цепи датчика кислорода № 2
P0137 Низкий уровень сигнала датчика кислорода № 2 (после нейтрализатора)
P0138 Высокий уровень сигнала датчика кислорода № 2 (после нейтрализатора)
P0140 Обрыв цепи сигнала датчика кислорода № 2
P0141 Неисправность нагревателя датчика кислорода № 2
P0171 Система топливоподачи слишком бедная
P0172 Система топливоподачи слишком богатая
P0200 Цепь управления форсунками неисправна
P0201 Обрыв цепи управления форсункой 1
P0202 Обрыв цепи управления форсункой 2
P0203 Обрыв цепи управления форсункой 3
P0204 Обрыв цепи управления форсункой 4
P0217 Перегрев системы охлаждения двигателя
P0219 Превышение допустимой частоты вращения ДВС
P0222 Низкий уровень сигнала цепи датчика положения дроссельной заслонки №2
P0223 Высокий уровень сигнала цепи датчика положения дроссельной заслонки №2
P0230 Неисправность цепи управления реле бензонасоса
P0261 Короткое замыкание на массу цепи управления форсункой 1
P0262 Короткое замыкание на бортсеть или обрыв цепи форсунки 1
P0264 Короткое замыкание на массу цепи управления форсункой 2
P0265 Короткое замыкание на бортсеть или обрыв цепи форсунки 2
P0267 Короткое замыкание на массу цепи управления форсункой 3

Коды неисправностей системы 4WS
Коды ошибок АБС Тойота P1622 Неисправность ЭСППЗУ (EEPROM) контроллера
