Горит Лампочка на Панели Приборов Мазда 626. Датчик кислорода
Что означает проверка на двигателе Mazda?

Если на вашем двигателе Mazda проверьте свет двигателя, ваш автомобиль сообщает, что двигатель работает не так, как должен. Сам свет не может сказать, в чем проблема.
Это может быть проблема с двигателем, системой контроля выброса испарений (EVAP) или даже признак проблемы с передачей. Код неисправности, сохраненный в системе бортовой диагностики (OBD), может помочь вам понять, почему ваш Mazda CEL включен.
Иногда нет никаких симптомов, и решение может быть таким же простым, как затягивание свободной газовой крышки. С другой стороны, у вас может быть неисправный датчик MAF или датчик CPS, который может быстро повредить ваш двигатель.
Mazda 3: Приборная панель и индикаторы, Измерительные приборы и указатели
- Плохая катушка зажигания
- Изношенные свечи зажигания
- Поврежденный жгут проводов
- Выдувная прокладка головки
- Проблема каталитического нейтрализатора
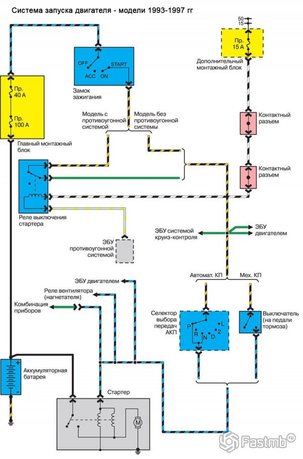
Мазда 626 GE (1991-1998) — электрическая схема Сигнальные/контрольные лампы и звуковые сигналы
Схемы электрооборудования Мазда 626 GE (V)
1. Электросхема системы запуска двигателя и подзарядки аккумулятора:

2. Схема системы управления работой двигателя машины и МКПП / АКПП Mazda 626 GE 1991-1998 (с 4-х и 6-ти цилиндровыми двигателями):
3. Электрическая схема фар главного освещения с системой дневного включения фар и без:
Значок противотуманных фар, ближнего света, габаритных огней
Расшифровка ошибок приборной панели ФОЛЬКСВАГЕН: обозначения на приборной панели Обычно эта лампа загорается на несколько секунд при включенном зажигании, но если лампа загорается при работающем двигателе, безопасно отправляйтесь в автосервис для проверки двигателя и устранения проблемы.
Что еще нужно знать о системе индикации
Чтобы исключить любые проблемы, стоит периодически контролировать лампочки. При включении габаритов должна загораться соответствующая иконка, это касается ближнего или дальнего света. Надо помнить и о том, что если передние противотуманные фары и задние противотуманки включаются раздельно, то и индикаторы у них разные.
Бывают случаи, когда при включении света эмблема на приборной панели не загорается. В первую очередь стоит проверить, работают ли фары. Если с ними все в порядке, то чаще всего причина в перегоревшей лампочке. Нужно снять приборную панели и заменить ее. Иногда из строя выходят датчики или есть проблемы с проводкой.
В видео описана подробная расшифровка и значение значков.
Время от времени нужно проверять панель на предмет работы лампочек. Если какой-то индикатор выйдет из строя, водитель не узнает о перегреве двигателя или коробки, что приведет к серьезным поломкам.
В машинах с бортовым компьютером вместе с сигналами на панели часто появляются поясняющие сообщения на дисплее. Это упрощает поиск проблемы и помогает быстрее разобраться с ее причиной.

У каждого производителя могут быть свои индикаторы, особенно это касается сервисных и информационных функций. Но основные элементы, касающиеся безопасности и предотвращения неисправностей, всегда одинаковы. Если разобраться в них, можно контролировать работу систем и быстро определить проблему практически в любом авто.
Поиск и устранение неисправностей Mazda проверить свет двигателя.
Обнаружена утечка в системе управления испарением

Схемы электрооборудования Мазда 626 GE (V)
- Красные лампочки говорят о серьезных неисправностях или поломках. Если загорается одна из таких иконок, надо остановиться и выяснить причину или отбуксировать автомобиль на ближайшую станцию диагностики. Если продолжить движение, целая система может выйти из строя, а в отдельных случаях создается опасность и для окружающих водителей.
- Зеленые и синие варианты подсказывают, что так или иная система включена и работает в штатном режиме. Это информационные элементы, которые не предупреждают об опасности и нужны для контроля работы оборудования.
- Желтые, а также оранжевые предупреждают водителя о сбоях в работе ли неисправностях, которые могут привести к серьезным поломкам, если не принять меры. Во многих современных авто такие сигналы сопровождаются переходом двигателя в аварийные режим, что ограничивает скорость и динамику. Поэтому не стоит ездить и с такими индикаторами.
Значение лампочек на приборной панели
Подборка цветных схем электрических соединений автомобиля Mazda 626 GE — пятое поколение, что выпускали с 1991 по 1998 гг.
Прочие индикаторные лампы

Этот свет только на автоматических транспортных средствах. Этот индикатор указывает на то, что педаль тормоза должна быть нажата перед перемещением рычага переключения передач в положение парковки.
Этот индикатор указывает, что адаптивный круиз-контроль включен. Если он мигает, вы превышаете максимальную установленную скорость, уменьшите скорость.
Этот свет загорается, когда радиус действия AdBlue составляет около 1500 миль. Свет будет освещать каждые 62 мили вместе с шумом. Если AdBlue не перезаряжается, индикатор загорается желтым цветом на расстоянии 1000 миль, а затем красным, и автомобиль не включается.
Мы работаем на рынке более 13 лет, предлагая качественное сервисное обслуживание ФОЛЬКСВАЕГН в Санкт-Петербурге. Если у вас есть дополнительные вопросы, вы можете связаться с мастером СТО по указанному на сайте телефону или электронной почте, что проконсультироваться по любой из ошибок на приборной панели Volkswagen.
Цветовая классификация. «Светофор» на панели
- Красная подсветка указывает на проблему, требующую немедленного решения.
- Оранжевая подсветка чаще указывает на менее серьезную проблему, например, требуется обслуживание транспортного средства.
- Другие цвета символов, такие как синий и зеленый, дают водителю дополнительную информацию. Мигающие сигнальные огни информируют водителя о неотложной проблеме.
Расшифровка индикаторов приборной панели J48C_8S35-EE-03I_Edition1.book Page 20 Monday, October 27, 2003 2:25 PM
Расшифровка индикаторов приборной панели
Рассмотрим наиболее распространённые значки на приборной панели. У разных производителей их внешний вид может слегка отличаться, но общие принципы одинаковы. В инструкции к машине есть краткое описание каждого индикатора — сверяйтесь с ней, если есть сомнения.
Красные индикаторы

Лампа Brake зажигается при низком уровне тормозной жидкости в бачке — начните с его проверки. Если он чуть ниже нормы — долейте жидкость, заведите машину, несколько раз нажмите на педаль тормоза и проверьте, не уменьшился ли уровень вновь. Если красная лампа вернулась, безопасный способ продолжить путь только один — эвакуатор.
Иногда эта же лампа загорается при использовании стояночного тормоза. Логика проста: во-первых, с зажатым ручником ехать нельзя. Во-вторых, дёрнуть за ручник (разумеется, на неподвижном автомобиле) — простой способ проверить исправность столь важной лампы.
Эта волшебная лампа Алладина — не что иное, как ёмкость с моторным маслом, означающая низкое давление в системе смазки мотора. С такой горящей лампой вы вряд ли уедете далеко (если попробуете, наверняка приговорите двигатель). Срочно останавливайтесь, глушите мотор и проверяйте уровень масла — скорее всего, он ниже минимальной отметки.
Красный аккумулятор сигнализирует об отсутствии заряда — ехать вы сможете, но недолго, пока АКБ полностью не сядет. Используйте этот запас времени, чтобы добраться до ближайшего сервиса своим ходом.
Надпись Main появляется в гибридных автомобилях при неполадках, связанных с тяговой батареей. Действия те же — ищите сервис.
Пассажир надул огромный пузырь из жвачки? Нет, всё хуже: в автомобиле проблема с подушками безопасности. Продолжать движение с такой лампой можно, но в случае аварии подушки не сработают — имейте это в виду. Точную причину неисправности выявит компьютерная диагностика — запланируйте визит в сервис.
Жёлтые индикаторы
Лампа отказа ABS — антиблокировочной системы тормозов. Сама тормозная система при этом продолжит нормально работать (поэтому лампа не красная), но при экстренном торможении машина может пойти юзом.
Общие причины
Приборная панель и индикаторы Двигатели прямого впрыска склонны к накоплению углерода на впускных клапанах. Это может вызвать всевозможные проблемы с работой двигателя и ввести в заблуждение коды ошибок. Например, у вас может быть перебои зажигания или плохая реакция газа.
Сигнальные/контрольные лампы и звуковые
Сигнальные/контрольные лампы и звуковые
Сигнальная лампа низкого уровня жидкости в бачке
стеклоомывателя
Сигнальная лампа автоматического ведущего моста с коробкой
передач
Контрольная лампа передних противотуманных фар
Контрольная лампа задней противотуманной фары
Контрольная лампа положения переключения передач
Контрольная лампа неисправности усилителя рулевого управления
Контрольная лампа неисправности автоматической регулировки
фар
Контрольные лампы сигнала поворота/аварийной сигнализации
J48C_8S35-EE-03I_Edition1.book Page 25 Monday, October 27, 2003 2:25 PM

Система безопасности и вспомогательные элементы
Что я должен делать? На машинах, оборудованных датчиками давления в шинах, есть соответствующая лампа — она загорается при падении давления более чем на 20% в одном из колёс (включая запасное). Останавливайтесь и ищите спускающую покрышку.
Панель приборов

Если стрелка указателя вышла из допустимой области, двигатель перегрет.
При перегретом двигателе сегменты индикатора мигают.
Примите следующие меры при перегреве двигателя:
- Остановите автомобиль на краю дороги.
- Выключите кондиционер.
- Заглушите двигатель, если из радиатора выступает охлаждающая жидкость или пар. Поверните ключ зажигания в положение «ON (II)», не запуская двигатель. В этом положении вентилятор работает автоматически. Если он не работает, обратитесь в сервисный центр MAZDA.
- Если охлаждающая жидкость не выступает, оставьте двигатель работать на холостых оборотах и для лучшего охлаждения откройте капот.
- Если температура не снижается на холостых оборотах, заглушите двигатель и подождите, пока он охладится.
- Проверьте герметичность соединений шлангов радиатора. Сразу заглушите двигатель, если будет обнаружено подтекание, и обратитесь в сервисный центр MAZDA.
- Проверьте уровень охлаждающей жидкости, если охлаждающая жидкость выступает. Если требуется, долейте предписанную охлаждающую жидкость.
- Указатель уровня топлива
- Указатель уровня топлива показывает, какое количество топлива имеется в баке.
- Объем топливного бака
- Кроме автомобилей с полным приводом: 45 л.
- Только автомобили с полным приводом: 53 л.
- Когда начинает мигать нижний сегмент индикатора запаса топлива, уровень топлива в баке составляет примерно 5 л.
- Если при заправке топливом не включается выключатель зажигания, это длится пока индикатор не установится на актуальный уровень топлива. Поэтому при заправке выключите выключатель.
- Контрольные лампы
Если установить ключ зажигания в положение «ON (II)», не запуская двигатель и затянуть Стояночный тормоз, можно проверить контрольные лампы. Если индикаторы не загораются, их следует проверить в сервисном центре MAZDA.
Контрольная лампа уровня тормозной жидкости
Если эта лампа загорится после отпускания ручного тормоза и при включенном зажигании, может быть, что уровень тормозной жидкости в бачке слишком низкий.
- Проверьте, полностью ли отпущен Стояночный тормоз. Если тормоз отпущен, а лампа продолжает гореть.
- Осторожно остановите автомобиль на краю проезжей части.
- При выключенном двигателе сразу проверьте уровень тормозной жидкости и при необходимости долейте жидкость. Все остальные элементы тормозной системы должны быть проверены на подтекание жидкости.
- Если обнаружены негерметичные места, контрольная лампа продолжает гореть или тормоза работают не безупречно, поездку следует прекратить. Автомобиль следует отбуксировать в сервисный центр, чтобы проверить тормозную систему и выполнить необходимые работы.
Жёлтые индикаторы
- Остановите автомобиль на краю проезжей части.
- Выключите двигатель и проверьте, не ослаблен ли или не порван ли клиновой ремень генератора.
- Если клиновой ремень генератора неисправен, ни в коем случае нельзя продолжать движение, так как двигатель перегревается и тормозное воздействие снижено. Отбуксируйте автомобиль в ближайшую мастерскую.
- Тахометр
Прочие индикаторные лампы Если стрелка выходит за нормальный
диапазон и движется к зоне H, это
указывает на перегрев.
