Если Горит Свет в Салоне Автомобиля – Опции темы
20 причин, почему машина может загореться
Пожар в автомобиле — одна из самых серьезных опасностей, как для машины, так и для водителя и пассажиров. «За рулем» предупреждает, чего ни в коем случае нельзя делать с автомобилем, чтобы он не стал жертвой возгорания.
Огонь хороший слуга, но плохой хозяин.
В конструкции современных автомобилей применено множество материалов, которые горят хорошо или очень хорошо. Практически все элементы салона относятся к горючим, да и в моторном отсеке также применено множество таких материалов. И, конечно, королем горючести является бензин, собственно, его для этого и придумали.
Если пожар начался, то первым делом его следует пробовать тушить, хотя не всегда это безопасно, да и не всегда возможно. А вот при «разборе полетов», да еще если машина застрахована, обязательно нужно определиться с тем, что явилось причиной пожара. Ну а мы вспомним все возможные причины пожара, чтобы предотвратить такие действия или бездействия, которые могут лишить вас автомобиля.

Почему в салоне машины не горит свет и как это исправить?
Моргает свет в салоне — Автомобильный портал AutoMotoGid Итак, чтобы понять, почему горит лампочка аккумулятора, нужно разобрать причины, по которым может загореться лампа АКБ. Сразу отметим, данный индикатор контролирует связку аккумулятора и генератора. Давайте разбираться.
Выводы
Причин неисправности света салона в ВАЗ-2114 мало и каждый начинающий автолюбитель сможет определить причину неисправности. Стоит помнить, если автолюбитель не уверен, что сможет разобраться с проблемой, то лучше всего обратиться в автосервис.
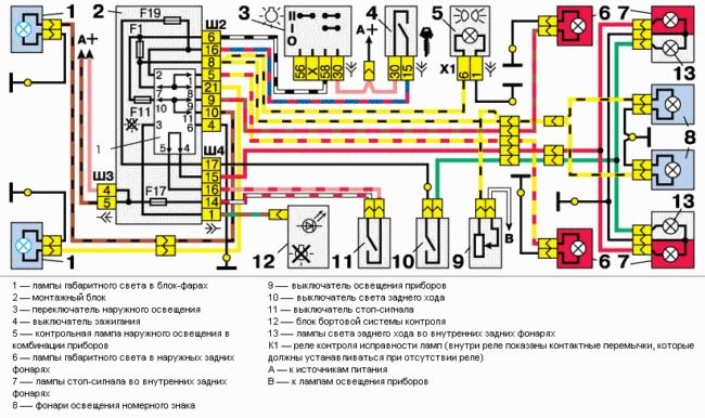
Система электрооборудования автомобиля ВАЗ 2114 включает в себя целый спектр различных световых приборов.

Хорошо, когда светло в салоне
Условно их можно разделить на такие группы:
20 причин, почему машина может загореться — журнал За рулем
Пожар на заправке

Почему не горит свет в салоне
- Плафон освещения салона;
- Лампы индивидуального света;
- Подсветка приборов на панели управления;
- Свет в бардачке, прикуривателе и отдельные лампочки для некоторых кнопок и переключателей.
Загорелась лампочка аккумулятора: причины, диагностика и ремонт
Плафон освещения салона
Не горит свет в салоне — как найти неисправность
Следующее, на что стоит обратить внимание — это на состояние лампочки накаливания. Для ее проверки достаточно просто снять крышку и проверить, не перегорел ли волосок. В случае неисправности лампу нужно просто заменить на аналогичную.
Многие опытные автомобилисты советуют сразу же переделывать освещение салона с обычного на светодиодное. Это поможет забыть о проблеме перегоревших лампочек насовсем.
Если после осмотра лампочки выяснилось, что ее нить цела (либо после замены лампочки свет так и не загорается), то следует внимательно осмотреть ее патрон и, при необходимости, зачистить мелкой шкуркой все его контакты.
В случае, если и после удаления окислов не горит свет в салоне ваз 2114, то следует проверить наличие напряжения на контактах плафона при помощи вольтметра (либо тестера). Если тока нет, то придется поочередно прозванивать всю цепь и, в случае обнаружения обрыва, выполнять замену проводки. Эта операция несложная, но может занять изрядное количество времени.
Именно по этой причине прозвонку цепи можно начинать не от плафона, а с проверки концевиков. Как сообщают многие владельцы 2114, очень часто проблема кроется именно в них. В случае, если концевые выключатели окажутся неисправными, то их придется заменять, поскольку данная деталь практически не поддается ремонту.
Прежде, чем выкидывать старый концевик, его можно попробовать отрегулировать. Очень часто причиной неисправности может являться недостаточная сила нажатия или плохой контакт, в результате чего выключатель просто не срабатывает.

Слегка моргают все лампы подсветки и освещения на холостых
- кнопка с индикацией – 1шт.;
- лента светодиодная влагозащищенная 120 св.д/м – 1м.;
- отрезки проводов;
- термоусадочная трубка;
- отрезок гофрированной трубки;
- предохранитель 5А.
Опции темы Различные производители охранных систем для автомобилей закладывают в программное обеспечение несколько режимов свечения индикатора работы сигнализации. В разных режимах он мигает, находится в состоянии покоя либо горит постоянно. У большинства производителей охранных систем предусмотрен сервисный режим Valet, когда автомобиль находится без защиты.
Моргает свет в салоне и проседает головной свет
Машина заведена прогрета – работает на холостых.
Включаем свет в салоне и он горит не равномерно – мерцает пульсирует. Добавляем оборотов – горит ровно. При заглушенной машине все норм.
Так же головной свет, стою на светофоре, начинаю трогаться и в момент трогания притухает головной свет на доли секунды и потом нормально. На след. светофоре тоже самое.
Акум в норме. тестил его без нагрузки( включал все что можно, свет дальний, туманки, печку, музыку погромче и т.д. при заглушенной машине и такой нагрузке выдает 11,5 – 12.
Завожу машинку и меряю на заведенной – 14,4-14,8 со светом и т.д.
Съездил к дилеру – сказали акум севший – зарядили – типа все норм – забираю машину и тоже самое. Дома ставил акум свой на другую машину – все норм, с другой машины ставил акум себе – проблема осталась.

Лампочка
САЛОН МАШИНЫ При включении освещения загорается индикатор в кнопке:
Как отключить Valet
Вариант отключения режима Valet зависит от возможных способов его включения. Он деактивируется либо нажатием кнопки в салоне автомобиля, либо с помощью дистанционного пульта управления сигнализацией нажатием комбинации кнопок.
Кнопкой перевода в режим
Кнопка «Valet» может располагаться в любом месте автомобиля: как в салоне, так и в багажном отделении или даже подкапотном пространстве. Зачастую ее прячут в особо неприметном месте, чтобы у потенциальных угонщиков не было соблазна отключить всю охранную систему простым нажатием кнопки.
Как правило, при установке сигнализации работники сервиса уточняют у автовладельца желательное место расположения кнопки включения и выключения режима Valet. В случае, если собственник авто не знает, где расположена такая кнопка, ее придется искать. Самыми ожидаемыми точками расположения кнопки являются следующие места.
- Под рулевой колонкой — самое банальное месторасположение кнопки, являющееся и самым небезопасным. Область под рулевой колонкой удобна, так как водитель может нажимать ее, не покидая водительского сиденья. Однако и потенциальные угонщики ищут в первую очередь ее там же. В качестве маскировки кнопка может быть прикрыта обыкновенной заглушкой, которая также предупредит и случайное нажатие.
- Под креслом водителя — еще один удобный, но банальный вариант, который также часто маскируется заглушкой.
- В водительской двери — сомнительный вариант, так как в таком случае возможен доступ к ней снаружи автомобиля.

В целом размещение кнопки ограничено лишь фантазией того человека, по чьей инициативе была установлена сигнализация. Поэтому чтобы не тратить время на пустые поиски, лучше внимательно изучить техническую документацию сигнализации.
Отключение режима Valet с помощью кнопки практически у всех производителей автосигнализаций выглядит одинаково.
- Нужно запустить, а затем заглушить двигатель автомобиля.
- Через 10 секунд нужно нажать кнопку Valet и удерживать ее несколько секунд, либо перевести выключатель в положение «Off».
- О выключении режима водитель оповещается двойным звуковым сигналом клаксона, после чего индикаторная лампочка погаснет.
Комбинацией для включения Valet
Еще один вариант отключения режима Valet автосигнализации возможен с помощью дистанционного пульта, то есть брелока. Для этого нужно нажать одно из сочетаний клавиш брелока, при этому у различных производителей охранных комплексов сочетание клавиш, а также последовательность и длительность нажатия могут значительно различаться.
Точную комбинацию для выключения сервисного режима в конкретной модели охранной системы можно узнать в руководстве по пользованию автосигнализацией. Сочетание клавиш у самых распространенных автосигнализаий выглядит следующим образом.
Чиним свет и знакомимся с электрикой
- Самая распространенная причина постоянно горящего индикатора сигнализации — намеренно или случайно включенный режим охранной системы Valet. В таком режиме индикаторная лампочка горит постоянным огнем. Однако автомобиль не находится под охраной. О включении такого режима автовладелец извещается надписью на электронном дисплее брелока сигнализации.
- Еще одна распространенная причина постоянного горящей лампочки — неисправность концевиков (концевых выключателей) открывающихся частей кузова автомобиля, то есть в дверях, багажнике или капоте.
- Менее распространенная, но все же встречающаяся причина постоянно горящего индикатора — сбой программного обеспечения, аппаратная ошибка сигнализации или выход из строя отдельных датчиков.
Салона Самым главным и основным источником света из всех перечисленных выше элементов является именно плафон ваз 2114. Он смонтирован на потолке салона в передней его части и включается при помощи концевых выключателей, расположенных во всех дверях автомобиля. При открытии даже одной двери лампочка моментально загорается, а при всех закрытых дверях — выключается.
Правильный демонтаж
Обращаем Ваше внимание на то, что демонтаж необходимо осуществлять с предельной осторожностью. Для того чтобы снять рассеиватель, много силы не потребуется, поэтому если возникнет сопротивление, значит, что-то Вы делаете не так. Лучше заново просмотреть все стыки, возможно отверстие под отвертку спрятано где-то в другом месте.
Также следует отметить, что иногда крышка снимается сама по себе, а иногда вместе с «внутренностями». Это зависит от конструктивных особенностей устройства. Как только Вы устраните первую преграду, появится новая – лампочка. В зависимости от типа цоколя лампы могут отключаться по-разному: если Вы надавите на пружину либо просто разъедините контакты.
Далее необходимо снять плафон освещения салона автомобиля своими руками. Обычно он закреплен к обшивке несколькими винтами (от 2 до 4) либо механической защелкой. Тут нужно быть предельно осторожным, ведь к корпусу подведена электропроводка от АКБ. Все что Вам нужно – разъединить контакты.
Еще один важный совет – обозначьте провода для себя, ведь Вам придется устанавливать плафон освещения салона на старое место после ремонтных работ. Для этого можно использовать изоленту разного цвета либо маркер.

Моргает свет в салоне и проседает головной свет
- Замена лампы на более мощную или она сгорела.
- Замена рассеивателя, который можно без проблем повредить.
- Проверка всех контактов в автомобиле во время установки подсветки.
- Обычная замена на другую лампу, если вы желаете установить иное освещение в своем салоне.
Слегка моргают все лампы подсветки и освещения на холостых Если причиной неисправности концевика являются механические повреждения, то его нужно поменять его на новый. При выявлении неправильного позиционирования концевика нужно отрегулировать положение концевого выключателя до необходимого для правильной работы.
Подведем итоги
Как видно, существует много причин, по которым возникают проблемы с зарядкой АКБ. При этом часто значок АКБ на панели может гореть постоянно, моргать или же наоборот, не загораться. Чтобы обнаружить причину необходимо проверять отдельные элементы пошагово так, как это было рассмотрено выше.
Рекомендуем также прочитать статью о том, почему загорается лампочка давления масла при нагревании двигателя. Из этой статьи вы узнаете, по каким причинам горит лампочка масла на панели приборов, на какие неисправности указывает данный индикатор, а также как выполняется диагностика и проверка.
Напоследок отметим, что сначала нужно проверить состояние самой АКБ, батарея должна быть полностью исправна. Параллельно следует выяснить, нет ли проблем с электрооборудованием в авто, в результате чего может наступать быстрый разряд аккумулятора во время простоя.
Если аккумулятор в норме, нет других скрытых причин для его разряда, тогда часто виновником становится генератор, реле – регулятор или плохой контакт. При этом после проведения квалифицированной диагностики удается определить, локализовать и качественно устранить неисправность.
Почему загорается «check» двигателя на панели приборов: основные причины. Что делать водителю, если в машине горит «чек». Полезные советы и рекомендации.

Почему на приборной панели загорается «чек». Можно ли дальше ездить на автомобиле, если горит «check engine». Что нужно проверить в первую очередь.
Загорелся восклицательный знак на приборной панели: что значит восклицательный знак на желтом фоне, восклицательный знак на красном фоне, диагностика.
Значки на приборной панели: обозначения и расшифровка значков панели приборов автомобиля. Типы значков и индикаторов, что означают лампочки на панели.
Почему стартер может не работать после поврота ключа в замке зажигания. Основные причины неисправностей стартера: бендикс, тяговое реле, щетки, обмотка.
Почему горит лампочка давления масла после прогрева двигателя: основные причины. Что делать водителю, если давление масла загорается на прогретом моторе.
Установка освещения в багажник
- Первое, зарядка от генератора идет, тестер на клеммах АКБ показывает напряжение 12В, а сама батарея разряжена. В такой ситуации потребуется зачистка клемм, а также проводов. После зачистки снова промеряется напряжение на АКБ.
НАЧАЛЬНАЯ ПРОВЕРКА Чаще всего можно наблюдать подобное явление, как нестабильная работа приборов освещения, на дизельных двигателях. Некоторые отмечают усиление эффекта мерцания при не разогретом двигателе, который исчезает при достижении определенной температурной границы.
